4T65-HD Bolt up to a LG5?

Started by god910, February 25, 2007, 10:14:54 AM

Previous topic - Next topic

0 Members and 1 Guest are viewing this topic.

god910

A local buddy is parting out a wrecked GTP, and I was wondering if I should pick up the tranny for my 5 speed TGP?  It's pretty much gonna be a race car (not a fast one  :laugh:, but stripped down, probably running N20, etc)

I just want to know if it'll bolt up.  I'm not much concerned with the fact that it's an E-HD, or the wiring or anything else.  I'm thinking probably a paddle shifter.  Maybe even build a shifter program that I can use to shift for me.  So I can program each shifts shift point to play around with and see what kind of time differences it'll give me. 

I used to know the answer to this question, but it's been awhile.  And I'm getting old.  Also, what's everybody's opinion on how much better (or worse) it'll hold up vs. the 4T60?  Any input will be amusing. 
1990 Turbo Grand Prix Black Sunshine
282 5 speed, Custom Chip, 1G DSM BOV, K&N on turbo, Centerforce Clutch, Accel 8.8 Wires, no kat, straight exhaust, TB bypass (200HP), Jeff-M cro$$over ;)
Jay Warfel
Muncie, IN
2nd TGP "TestBed" 90, Black JeffM TG160 & X-over, ractive filter, 15.21 @ 90 mph
2003 Sonic Yellow Subaru Impreza WRX  Turbo XS Stage 3
Perrin GT35R, 2.5 STi Block, JDM 6 speed swap underway.
Goal: 450 AWHP, mid 11's.

GOT2B GM

I would say that it would bolt up to the LG5 bell housing. 96-97 Z34's with the 3.4 DOHC had 4T65HD's. All 60V6's have the same bell housing pattern, so I don't see why not.


Matt Shantz - 1990 Pontiac Turbo Grand Prix COLD A/C 80K mi, KAZ Hot Tuned, Birchtrax'ed +  a few mods  ......... 14.6829 @ 95.11 mph

god910

This is what I'm hoping to hear.  If nothing else it'll be a fun project.   :icon_biggrin:
1990 Turbo Grand Prix Black Sunshine
282 5 speed, Custom Chip, 1G DSM BOV, K&N on turbo, Centerforce Clutch, Accel 8.8 Wires, no kat, straight exhaust, TB bypass (200HP), Jeff-M cro$$over ;)
Jay Warfel
Muncie, IN
2nd TGP "TestBed" 90, Black JeffM TG160 & X-over, ractive filter, 15.21 @ 90 mph
2003 Sonic Yellow Subaru Impreza WRX  Turbo XS Stage 3
Perrin GT35R, 2.5 STi Block, JDM 6 speed swap underway.
Goal: 450 AWHP, mid 11's.

GPChief

It will bolt up but isn't it computer controlled?  How are you going to control it?
2004 GTP -  3.8 Blown - Only modding for MPG.
1997 GTP  - 3.8 Blown - Too many mods to list.
1996 GTP - 3.4 DOHC - Twin to my 1997.
1995 SE - soon to be a 3.8 turbo car.
1990 TSTE x 2 white cloth
1990 TSTE x 1 maroon leather
1990 TGP - 5 speed.

Dark Ride

Quote from: GPChief on February 25, 2007, 11:05:53 AM
It will bolt up but isn't it computer controlled?  How are you going to control it?
X2, how can you build a shifter program?

if there is a way to make it work that would be awesome, I know my GTP's transmission is a lot stronger.
-Mitch Reed
1998 Pontiac Grand Prix Supercharged
Some Modifications
1990 Turbo Grand Prix
Restoration In Progress
Quote from: grinders_18 on July 24, 2007, 07:31:07 PM
Yeah, I just couldn't figure out a way to work in the one member who claimed that adding a valance to his lightbulb kept it from overheating...

god910

Well, without being 4T65-EHD specific, I can control all the solenoids with simple 12v switches.  Someone a few (4-5?) years ago built a paddle shifter this way.  The "program" will be a primarily solid state circuit, using RPM switches mainly.  I haven't thought much about it, as I couldn't remember if it would bolt up or not.   :laugh:  I need to get a diagram to see what all inputs the transmission uses for automatic operation, but as I said, it's going to be a "race" car, so manually shifting it won't be a big deal.  I'll probably just have it re-built using a hi-po set of clutches for safety, then see how fast I can get those solenoids to shift.   :laugh:  The new Jaguar 6 speed manumatic shifts in less than .6 seconds.  Let's see how the General can do.   :laugh:
1990 Turbo Grand Prix Black Sunshine
282 5 speed, Custom Chip, 1G DSM BOV, K&N on turbo, Centerforce Clutch, Accel 8.8 Wires, no kat, straight exhaust, TB bypass (200HP), Jeff-M cro$$over ;)
Jay Warfel
Muncie, IN
2nd TGP "TestBed" 90, Black JeffM TG160 & X-over, ractive filter, 15.21 @ 90 mph
2003 Sonic Yellow Subaru Impreza WRX  Turbo XS Stage 3
Perrin GT35R, 2.5 STi Block, JDM 6 speed swap underway.
Goal: 450 AWHP, mid 11's.

god910

Tranny got delivered today, with axles, I've very curious as to whether they use the same splines, etc.  I've got a TGP 4T60 sitting here that I can do ALOT of side by side with.  I'm even going to test fit the axles etc. and start going over the electronics.  If anybody has any info that'd be great.  I'm just interested in the inputs and outputs if you know what I mean.  It's a big sum-bitch that's for sure.   :laugh:
1990 Turbo Grand Prix Black Sunshine
282 5 speed, Custom Chip, 1G DSM BOV, K&N on turbo, Centerforce Clutch, Accel 8.8 Wires, no kat, straight exhaust, TB bypass (200HP), Jeff-M cro$$over ;)
Jay Warfel
Muncie, IN
2nd TGP "TestBed" 90, Black JeffM TG160 & X-over, ractive filter, 15.21 @ 90 mph
2003 Sonic Yellow Subaru Impreza WRX  Turbo XS Stage 3
Perrin GT35R, 2.5 STi Block, JDM 6 speed swap underway.
Goal: 450 AWHP, mid 11's.

GPChief

Seeing as how we just got the power plant in my car today the issues that "might" arise are 1: Axle length, 2:fitments on your cradle (not much room with 4T60) 3: which flywheel / Torque converter to use 4: electronic input from the front of the 4T60 VS 4T65-HD.

Two other things to think about:
1. Manual valve body - this may enable you to do away with computer controlling the tranny
2. Change the gear ratio (much easier with the 4T60E / 4T65E / HD trannys)

Good Luck Jay!
2004 GTP -  3.8 Blown - Only modding for MPG.
1997 GTP  - 3.8 Blown - Too many mods to list.
1996 GTP - 3.4 DOHC - Twin to my 1997.
1995 SE - soon to be a 3.8 turbo car.
1990 TSTE x 2 white cloth
1990 TSTE x 1 maroon leather
1990 TGP - 5 speed.

god910

#8
You know the more I think about it, I'm probably going to be best off pulling the cradle out of my red TGP (the parts car) and setting it up in the garage.  That way I can test fit the engine, tranny etc. without that pesky car in the way.   :laugh:  The axles I'm not soooo worried about, the main reason I grabbed the GTP axles is so I can use the inner joints for the tranny side, and have axles made with my TGP stock outer joints.  It's really nice having Moser Engineering one county over!!!  (Anybody ever heard of them?   :laugh: :laugh: ;) ;) ) 

I can still have a TC made for it by a family friend that makes custom 'verters.  Then I could even do away with the TCC and not have to worry about those electronic either. 

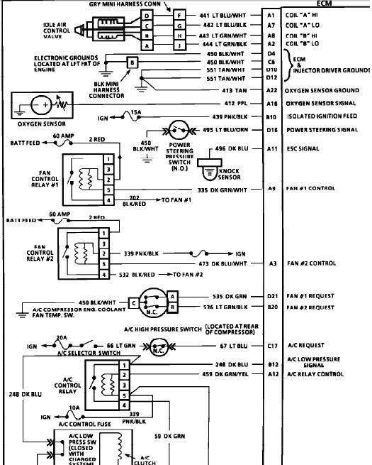
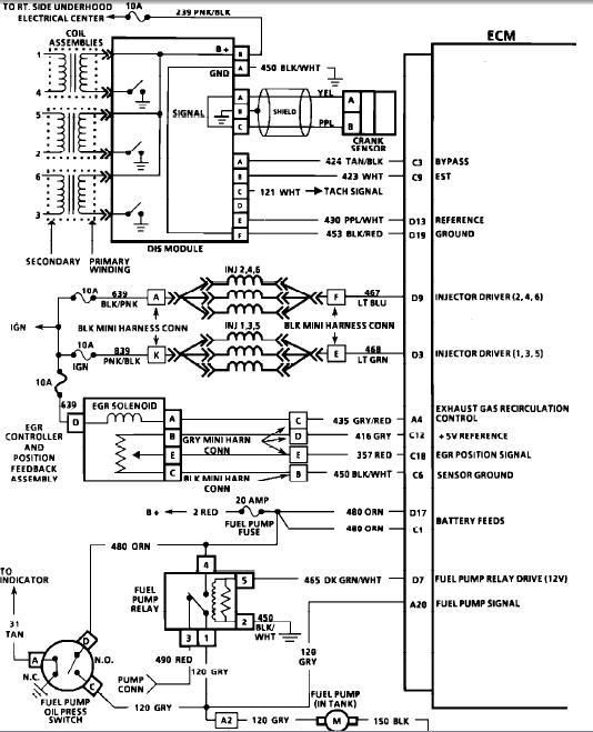
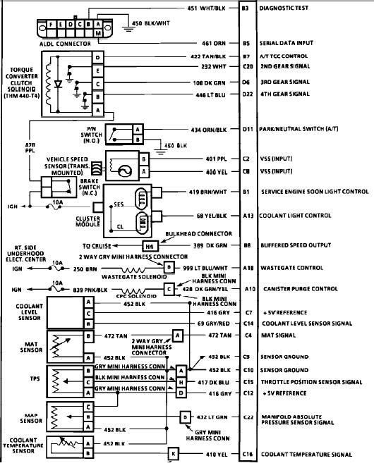
I'm going to grab a shop manual from a GTP and isolate the complete wiring for the tranny.  So I can see who talks to what.  Then I can decide how to go about my custom shifting setup.  I also have a father/son pair of tranny genius' that can help me with this, they have so many connections in the transmission world it's retarded.  So if they don't know an answer they'll get it.  I'm really starting to look forward to this.
1990 Turbo Grand Prix Black Sunshine
282 5 speed, Custom Chip, 1G DSM BOV, K&N on turbo, Centerforce Clutch, Accel 8.8 Wires, no kat, straight exhaust, TB bypass (200HP), Jeff-M cro$$over ;)
Jay Warfel
Muncie, IN
2nd TGP "TestBed" 90, Black JeffM TG160 & X-over, ractive filter, 15.21 @ 90 mph
2003 Sonic Yellow Subaru Impreza WRX  Turbo XS Stage 3
Perrin GT35R, 2.5 STi Block, JDM 6 speed swap underway.
Goal: 450 AWHP, mid 11's.

Dark Ride

I'm not a tranny guy, so I don't have a whole lot to offer, but I'm really curious to see how you make this work.  Keep us posted. :icon_biggrin:
-Mitch Reed
1998 Pontiac Grand Prix Supercharged
Some Modifications
1990 Turbo Grand Prix
Restoration In Progress
Quote from: grinders_18 on July 24, 2007, 07:31:07 PM
Yeah, I just couldn't figure out a way to work in the one member who claimed that adding a valance to his lightbulb kept it from overheating...

mfewtrail

#10
I'm willing to bet using the stock outer and 65-E inner axles together wouldn't be too far off from the proper length that is needed. Everyone does this with the 3800 swaps and they typically have no issues(unless the cars are lowered). Either way, axles aren't that big of a deal to overcome...

The biggest problem I see with this swap is actually controlling the transaxle properly since the 65-E does not use a vacuum modulator for line pressure(electronically controlled via a PWM solenoid as far as I know). There is also at least one more pwm solenoid in the trans for the tcc from what I remember. I have not done much research, but I am also planning to swap a 65-E HD into my car(probably sometime later this year).

I have some wiring diagrams kicking around somewhere if you need them Jay(pretty sure I have stuff that covers the 97-03 model 65-E's...).

EDIT: I forgot to mention that there is an aftermarket controller for the transaxle available from PCS, it runs about $700 though. I may end up rigging up a spare OBD-II pcm and all just control the transaxle if necessary since I can get an entire harness, pcm, etc. for cheap. :laugh:
'93 SE, '90 Black/tan TGP, & '90 Red/tan TGP

god910

I thought about doing that too, but does the trans need a digital input.  I bet our cars can't give it one.   ;)  That's the only thing I'm worried about.  But again, I'm not worried one bit about the electronics, to be honest, I know I can make it work.  It's just a matter of how I want to do it.  Cars are easy, just 12v flying around.   :laugh: 

And again, I'm going to get a custom converter made, pretty much to specifically get rid of the TCC.  If I do run a 'verter with a clutch, it'll solely be for the reason of locking it up after launch for a better run.  But I'll probably ditch it.
1990 Turbo Grand Prix Black Sunshine
282 5 speed, Custom Chip, 1G DSM BOV, K&N on turbo, Centerforce Clutch, Accel 8.8 Wires, no kat, straight exhaust, TB bypass (200HP), Jeff-M cro$$over ;)
Jay Warfel
Muncie, IN
2nd TGP "TestBed" 90, Black JeffM TG160 & X-over, ractive filter, 15.21 @ 90 mph
2003 Sonic Yellow Subaru Impreza WRX  Turbo XS Stage 3
Perrin GT35R, 2.5 STi Block, JDM 6 speed swap underway.
Goal: 450 AWHP, mid 11's.

TurboGTU

The problem I saw was the 65s pigtail was fighting for room with the stock x-over. The 65 e is controlled electronicly EXACLY like the late 60-e. Just that the 65-e has a presure manifold --fancy for nintendo key pad. All it does is senses pressure (much like a oil pressure switch, not a variable meter) and just goes to the PCM. The PCM then knows what the trans is doing and if its doing what it should.

YOu have a A and B shift selinoids to worry about. (upshift , downshift) Replaces Govenor.
TCC selinoid. Our ECM can controll this one though.
And PWM selinoid which controlls line pressure. I belive level 10 or Intense has a shift kit for it that will litterally make this selinoid useless. Its like unhooking the vacume modulator. The more open it its, the softer the shift..closed..its firm I belive.


Just look at a service manual for the 65es selinoid operation and you can determin a Paddle switch or toggle for the shift selinoids.

I see a Timmer IC/FET type circuit for the PWM. Something thats setup to run a transformer. Just lower the palsewith with a resistor. And then use the TPS signal to stop the palsewith (WOT) or increase/activate it (part throttle)

Good luck.
Im going the other route. Im turning a TGP trans into a F7 sorta using the 65 guts. Too bad I'll have to look into a welder if I wanto use the 65-hds' differential, carrier assym.
Turbocharged 88 IMSA Beretta GTX <-dam stright.
90 ASC/McLaren Black TGP.

Powermaster slowed my progress like I was piloting the Queen Mary herself--

god910

I was hoping you were going in get into this thread.   :cheers:

As far as the pigtail, I don't mind a complete re-wire.  It's a project, so that just means MORE FUN WORK!   :icon_eek:

I wasn't sure if the tranny used an A-B or if it used 3-4 different solenoids to control bands/packs like Chrylser does, this makes me happy to hear.  :thumb:

So if I can't/don't want to get a new 'verter I can just splice into the harness from the 60's wiring for TCC control, copy.  Are they both just switched?  I'd assume they don't have a PWM controlled lockup, or we'd replace them alot sooner.  (Wearing clutches)

I just went over Intenses website as well as level 10 and couldn't find this shift kit you speak of.  I found a shift kit on the Intense website, but don't think it's the same one. http://www.intense-racing.com/Merchant2/merchant.mvc?Screen=PROD&Product_Code=TSP-651&Category_Code=T

As far as the PWM setup, we have one we use for Subaru DCCD (Driver Controlled Center Differential) in the STi's.  When you swap a 6 speed with DCCD over you have to use this to control the PWM solenoid for lockup of the center diff.  What is PWM controlled on the 65-EHD?  I haven't looked much into it, so I'm not sure.
Quote
Good luck.

Thanks, hopefully I won't need much of it.  But I'd rather be lucky than good anyday. 

The E-HD diff/carrier is 300000% the reason I'm doing this, I'm also doing it for the obvious increase in durability, but I've spilt spider gears on a track before (5 speed TGP) and my auto car is sitting in the driveway with a toasted 1st gear.  The transmission is the only thing that made me not like these cars any more. 
1990 Turbo Grand Prix Black Sunshine
282 5 speed, Custom Chip, 1G DSM BOV, K&N on turbo, Centerforce Clutch, Accel 8.8 Wires, no kat, straight exhaust, TB bypass (200HP), Jeff-M cro$$over ;)
Jay Warfel
Muncie, IN
2nd TGP "TestBed" 90, Black JeffM TG160 & X-over, ractive filter, 15.21 @ 90 mph
2003 Sonic Yellow Subaru Impreza WRX  Turbo XS Stage 3
Perrin GT35R, 2.5 STi Block, JDM 6 speed swap underway.
Goal: 450 AWHP, mid 11's.

Dark Ride

-Mitch Reed
1998 Pontiac Grand Prix Supercharged
Some Modifications
1990 Turbo Grand Prix
Restoration In Progress
Quote from: grinders_18 on July 24, 2007, 07:31:07 PM
Yeah, I just couldn't figure out a way to work in the one member who claimed that adding a valance to his lightbulb kept it from overheating...